大型冷凝器自动在线胶球清洗装置系统清洗案例分析

叙述了大型冷凝器自动在线胶球清洗装置系统在调试运行中存在清洗不干净,清洗时间长,大量浪费水等问题,初步分析了原因,提出集中分区清洗、动态清洗、加药清洗等多方面措施,降低水耗,提高效率。
大型中央空调由于空调面积大,使用单位多,空调设计根据用户需要选用末端装置,因而形成水系统管路复杂,输送距离长,末端装置品类多等问题。同时由于工程量大,施工工期长,管道在施工过程中混入的杂物较多,常规的系统运行清洗仅将系统灌满水,运行一小时,将系统水放岀,然后加药水进行反复冲洗。这种清洗方式,由于系统运行时管道的流速不一样,末端装置换热器内流速小于0.5m/s,而部分干管内流速大于3m/s,因而将大量的细小砂料,冲击到末端装置,造成末端装置的堵塞。对此笔者针对航站楼扩建一期工程具体情况,提出集中分区清洗、动态清洗、加药清洗等多方面措施相结合,终达到清洗目的,既降低水耗,又提高效率。
1集中分区清洗的管道设置
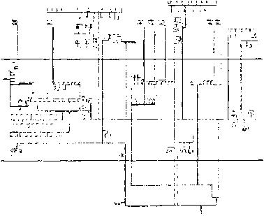
一期扩建工程冷凝器自动在线胶球清洗装置系统属特大复杂管网,各种管长9760米,其中大管径为DN700,小管径为DN20(风机盘管散热器),长管路1756米,镀锌钢管占管网比例26%,综合管沟内DN700螺旋焊接钢管管长1208米,另由上述水系统原理图可看出此工程冷凝器自动在线胶球清洗装置系统属异程式,清洗管道部分风盘管路由于管路复杂,管径小不易清洗。另外清洗用水量大,多冲洗一次用水量高达100吨,按通常做法,全部清洗用水600吨。
图1一期扩建工程冷凝器自动在线胶球清洗装置系统原理图鉴于此工程特殊情况,为有效的清洗管道,尽量减少冲洗用水量,拟釆取封闭式清洗等措施。釆用用清洗管道,管道设置为在空调管道上分系统加装联通管带阀门。在冲洗时将末端装置(空调机组、风机盘管)管路断开,待整个管道确切冲洗干净后,再打开末端装置阀门。
管道设置原则为①旁通管和阀门均装置在各空调机房的水管入口端。②清洗运行的各个系统,各管段水流速不得低于5m/So③清洗运行系统中,所有末端装置必须排除在外。④放水点一般布置在空调机组进水管前或风机盘管进水干管前。⑤进水集中在回水管道上。⑥设备站房内主机供回水用联通管短路,利用冷水泵循环冲洗。
2动态清洗
通常空调水系统清洗均在水泵停止后放水,此时系统中水流动缓慢,而水系统较大,放水时间长,则系统中大部分泥沙沉淀在管道内。尤其是距放水口较远的末端装置换热器内.动态清洗是在不停机的状态下,系统的水始终循环,清洗时逐个打开金属空调器进水管前的放水阀或风机盘管支系统进水管前的放水阀,与此同时装置在机房里的补水管往系统里补水。
2.1动态清洗的操作及一次清洗
利用空调系统用清洗管道,关闭所有空调机组,风机盘管阀门,打开所有联通管阀门,(包括设备站房内冷水泵前联通管阀门),启动清洗水泵(即冷冻水泵),检查水泵前后水压是否正常,管道有无渗漏,系统连续运转四小时以上,打开装置在各空调机房内的旁通阀DN20,取水样观察水混浊程度,如水不十分浑浊,则继续循环,直到水样混浊。打开除污器前的排污阀(装置在制冷站水泵入口端)排放污水。此时应注意,水泵仍在正常运转,系统排放的水会通过补水管继续补水,因此各调节排放污水的量不能过大。此项操作应注意保障补水与排水平衡,控制系统定压力,注意排气,注意定点观察系统压力变化。继续观察排放污水的混浊情况,持续排放一段时间,从制冷站排污阀及金属空调器进水管前的放水阀持续排污,持续排放一段时间,注意观察排放污水的混浊情况,待污水逐步减轻混浊度后,停止清洗水泵,关闭排污阀。
水泵再次正常运行六小时,注意观察污水混浊程度,污水的混浊程度,一般随着清洗时间逐步加浓,待上述清洗水泵运行六小时后,混浊程度不再加浓时,打开自动除污器前的排污阀,开始一边排污,一边补清水,此时水泵保证正常运行,开始分段分系统清洗,关闭其中三个系统,仅留一个系统继续运转,每个系统分别清洗六个小时。上述运行直至排污阀排出的不是泡沫黑水而是清洁水时关闭排污阀,停止清洗泵运行。一次清洗结束,系统保持注满水。
2.2二次清洗(以下我们提到的自动除污器指的是二次滤网装置)
二次清洗在一次清洗结束后15天,清洗前,打开自动除污器,清除器内的杂物,在除污器的筒上附加20目的不锈钢网,重复一次运行前的准备工作,特别注意水泵的运行是否正常,检查水泵压力表和电机发热并详细做好记录,系统连续运转八小时,然后分系统清洗,每个系统分别清洗两小时,然后打开自动除污器前的排污阀,一边排除污水,一边补充清水,直至排污阀排出的是清水,关闭排污阀,停止清洗泵运行,关闭自动除污器前后阀门,打开除污器,清洗自动除污器内杂质,并取出不锈钢网。二次清洗结束。
2.3三次清洗
三次清洗在二次结束后八小时,重复一次运行前的准备工作,系统连续运行四小时,打开装置在各机房的旁通阀取水样,此时水样应比较清洁(如仍然混浊,则按二次清洗方法,重复清洗),开始分区清洗,即在分系统清洗的基础上,在清洗段上打开初始清洗的所有空调机组和新风机组阀门(注意风机盘管水阀不宜打开),每个区域单独运行两小时。分区运行时,打开排污阀放水,检查如水混浊程度仅稍稍加深则进行二区域单独清洗,重复上述清洗方法,直至每个区域均轮流清洗一遍.然后全部打开所有的末端装置,关闭所有的旁通阀门,系统正常运行四小时,打开排污阀放水,正常情况下,水仍然清洁,如稍有混浊则一边放水,一边清洗直至完全放出清洁水。关闭排污阀,停止水泵运转。三次清洗结束,等待系统调试。
3加药清洗
检查了许多由于堵塞而报废的风机盘管,査觉堵塞的杂物中,多为金属浮锈、焊渣和细石子。对装有水电动过滤器的风机盘管,往往在清洗初期频繁的堵塞水电动过滤器,严重时甚至将风盘前的一段支管堵塞。鉴于上述情况,则需要在清洗的水中加放泡沫剂以增加清洗水的粘度。
3.1主要杂物对系统的影响
金属浮锈渣特性:比重大,粘性大,易附着在管道壁上。
细砂特性:比重大,易沉淀。
泥特性:比重小,易冲洗。
纤维特性:比重小,粘性大,易附着,与金属浮锈结成板块。
3.2如何判断系统是否需要加药清洗
(1)在动态清洗两次后仍出现大量浮锈。
(2)系统过于复杂,风盘支管道处于水系统的远端。
(3)系统已正常运行,仍出现许多风盘前的过滤器反复堵塞。
3.3加药清洗的操作程序
在动态清洗过程中,判断需要加药清洗时,则在系统的补水箱内投放泡沫剂(洗衣粉等),投放量根据补水量以每吨水加50-120克的量逐步放入,同时观察排放污水,待出现泡沫后,关闭排污阀,同时停止投放泡沫剂,水泵正常运行六小时,分段分系统清洗,这时观察污水的混浊程度,此时泡沫内应均匀的夹杂着细小泥沙及铁锈渣。污水的混浊程度,会随着清洗时间逐步加浓,待上述清洗运行六小时后,混浊程度不再加浓时,打开除污器前的排污阀,开始一边排污,一边补清水。上述运行直至排出清洁水时关闭排污阀,停止清洗泵运行。
通过观察排污阀及装置在各机房内空调机组前的旁通附阀的水样,如十分混浊,可反复加药清洗,直至清洗干净。
4结论
(1)本文介绍的冷凝器自动在线胶球清洗装置清洗方法中,考虑了多个主要管段在清洗运行中水流速大于5m/s,足以冲刷附着在管壁上的浮锈和泥沙。
(2)动态清洗是水系统运转的状态下,一边补水,一边排污,冲洗下来的泥砂不会沉淀造成二次污染。
(3)动态清洗时,将末端装置有效的保护起来,从而避免了末端装置的堵塞。
(4)分级清扫,水系统的杂物,不仅将水系统中大块杂物清除干净,还将附着在管壁的浮锈杂物清除干净。
〈5)加药清洗将把在水系统中危害大的金属浮锈与纤维杂物混在一起的渣物清除干净。
(6)上述清洗方法节约了大量的水,冷凝器自动在线胶球清洗装置系统按常规清洗,至少一万吨水,而釆用了上述方法,仅三千吨水即达到清洗目的,全部末端装置无一例堵塞。